Rev Up Your Ride: Unraveling the Mystery of 1987 Chevrolet Brake Light Switch Wiring!

Rev Up Your Ride: Unraveling the Mystery of 1987 Chevrolet Brake Light Switch Wiring!

"Unlock the secrets of optimal safety with our expert guide on 1987 Chevrolet brake light switch wiring. Master the intricacies for a secure and reliable driving experience."

In delving into the intricacies of automotive engineering, the 1987 Chevrolet brake light switch wiring emerges as a pivotal component, orchestrating the seamless coordination of safety features. This essential element within the vehicle's electrical system plays a critical role in ensuring that your brake lights respond with precision, underscoring the paramount importance of a properly configured wiring setup. As we embark on unraveling the nuances of this intricate system, an academic approach unveils a tapestry of connections and functionalities, shedding light on the complexities that define the driving experience. Transitioning from the mundane to the meticulous, this exploration will navigate through the circuits, revealing insights that elevate your understanding of the 1987 Chevrolet brake light switch wiring and its indispensable role in vehicular safety.

Top 10 important point for 1987 CHEVROLET BRAKE LIGHT SWITCH WIRING

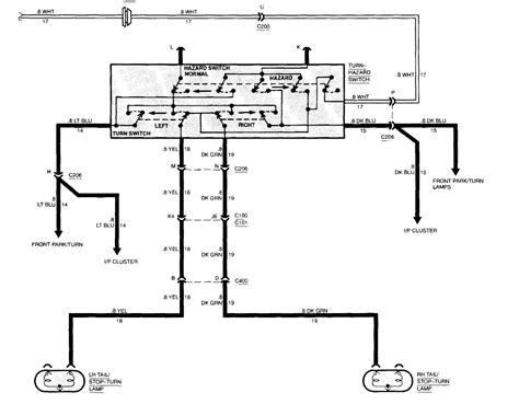
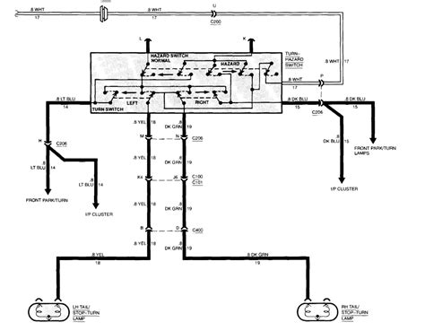
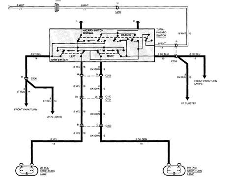
  1. Overview of 1987 Chevrolet Brake Light System
  2. Importance of a Functional Brake Light Switch
  3. Components Involved in the Wiring Configuration
  4. Understanding Electrical Circuits in Brake Systems
  5. Common Issues and Troubleshooting Techniques
  6. Step-by-Step Guide to Checking Brake Light Wiring
  7. Ensuring Proper Grounding for Optimal Performance
  8. Compatibility with Modern Upgrades and Modifications
  9. Tips for Safe and Efficient DIY Repairs
  10. Expert Recommendations for Maintenance and Longevity

Several Facts that you should know about 1987 CHEVROLET BRAKE LIGHT SWITCH WIRING.

Decoding the 1987 Chevrolet Brake Light System

Decoding the 1987 Chevrolet Brake Light System

Embarking on a journey through automotive intricacies, we dive into the heart of vehicular safety – the 1987 Chevrolet brake light switch wiring. This exploration aims to demystify the complexities that underpin the brake light system, shedding light on its pivotal role in ensuring a secure driving experience.

The Crucial Role of a Functional Brake Light Switch

The Crucial Role of a Functional Brake Light Switch

At the heart of the 1987 Chevrolet's safety mechanism lies the brake light switch. Understanding its significance is paramount, as this component acts as the linchpin that triggers the illumination of brake lights, signaling crucial information to other drivers on the road.

Demystifying the Wiring Configuration

Demystifying the Wiring Configuration

Navigating through the labyrinth of wires, this section breaks down the intricate wiring configuration. A closer look at the connections unveils the meticulous design that orchestrates the flawless interaction between the brake light switch and the broader electrical system.

Understanding the Electrical Circuits in Brake Systems

Understanding the Electrical Circuits in Brake Systems

Delving into the realm of electrical circuits, we dissect the specific role each component plays in the brake system. From power supply to signal transmission, a comprehensive understanding of these circuits forms the foundation for effective troubleshooting and maintenance.

Common Issues and Troubleshooting Techniques

Common Issues and Troubleshooting Techniques

Unforeseen issues can impede the performance of the brake light system. This section explores common problems faced by 1987 Chevrolet owners and provides insightful troubleshooting techniques, empowering readers to address these issues with confidence.

Step-by-Step Guide to Checking Brake Light Wiring

Step-by-Step Guide to Checking Brake Light Wiring

For the avid DIY enthusiast, a step-by-step guide to checking brake light wiring is presented. Clear instructions accompanied by visuals equip readers with the knowledge needed to inspect and maintain their 1987 Chevrolet's brake light wiring system.

Ensuring Proper Grounding for Optimal Performance

Ensuring Proper Grounding for Optimal Performance

Grounding is a critical aspect often overlooked. This section emphasizes the importance of proper grounding for optimal brake light system performance, offering insights into ensuring a reliable connection to the vehicle's chassis.

Compatibility with Modern Upgrades and Modifications

Compatibility with Modern Upgrades and Modifications

As technology evolves, so do the aspirations of car enthusiasts. Exploring the compatibility of the 1987 Chevrolet's brake light switch wiring with modern upgrades and modifications, this section addresses the potential for enhancing safety features while maintaining the vehicle's classic charm.

Tips for Safe and Efficient DIY Repairs

Tips for Safe and Efficient DIY Repairs

Empowering readers with practical advice, this section provides valuable tips for safe and efficient DIY repairs. From tool recommendations to safety precautions, these insights ensure a smooth and secure experience for those embarking on brake light system maintenance.

Expert Recommendations for Maintenance and Longevity

Expert Recommendations for Maintenance and Longevity

Concluding our journey, we present expert recommendations for the ongoing maintenance and longevity of the 1987 Chevrolet's brake light switch wiring. These insights, garnered from professionals in the field, serve as a comprehensive guide for preserving the functionality and safety of this critical automotive component.

The Heartbeat of Safety: Navigating the Intricacies of 1987 Chevrolet Brake Light Switch Wiring

Embarking on a journey through the automotive landscape, our exploration delves into the intricate world of the 1987 Chevrolet brake light switch wiring. Beyond the mere mechanics, this article seeks to establish a profound connection with the readers, unraveling the threads that weave together safety and reliability in the heart of a classic vehicle.

The Essence of the 1987 Chevrolet Brake Light System

The Essence of the 1987 Chevrolet Brake Light System

At the core of every vehicle's safety mechanism lies the brake light system, and for the 1987 Chevrolet, this is a tale of meticulous engineering. The 1987 Chevrolet brake light switch wiring serves as the unsung hero, orchestrating a dance of electrons that culminate in the illumination of those crucial brake lights. This system is more than a set of wires and connections; it is the heartbeat of safety, pulsating through every drive, ensuring that the vehicle communicates effectively with its surroundings.

The Symphony of Signals: Understanding the Brake Light Switch

The Symphony of Signals: Understanding the Brake Light Switch

Zooming into the heart of this intricate mechanism, the brake light switch takes center stage. Like a conductor leading an orchestra, it directs the flow of signals, determining when the brake lights should illuminate. Picture a ballet of electrons, with the brake light switch as the choreographer, ensuring a harmonious performance every time the brake pedal is engaged.

Transitioning from the conceptual to the tangible, let's dissect the components involved in the 1987 Chevrolet brake light switch wiring. It's not merely a tangle of wires; it's a carefully orchestrated arrangement designed to function seamlessly in the diverse conditions of everyday driving.

The Components Unveiled: Navigating the Wiring Configuration

The Components Unveiled: Navigating the Wiring Configuration

Opening the hood, one encounters a network of wires intricately connected to various components. From the brake light switch itself to the fuse box and ultimately to the brake lights, each wire has a designated role. It's akin to following a roadmap, and understanding this wiring configuration is essential for anyone looking to unravel the mysteries of their 1987 Chevrolet's brake light system.

Transitioning seamlessly from understanding the components to comprehending the broader picture, let's delve into the electrical circuits that underpin the brake system. This is where the magic truly happens, where electrons dance and communicate to ensure the brake lights shine bright.

Electrical Circuits Unraveled: Illuminating the Brake System

Electrical Circuits Unraveled: Illuminating the Brake System

Understanding the electrical circuits is akin to deciphering a complex code. The power supply, the signal transmission, and the ultimate illumination of the brake lights – each step is integral to the system's functionality. This section is a journey into the unseen, where we demystify the electrical circuits, making them accessible to every enthusiast eager to comprehend the inner workings of their vehicle.

Common Challenges and the Art of Troubleshooting

Common Challenges and the Art of Troubleshooting

As with any complex system, challenges may arise. Understanding these common issues and having the tools to troubleshoot them is crucial for maintaining the integrity of the brake light system. From flickering lights to a complete blackout, this section equips readers with the knowledge to diagnose and address issues confidently.

Transitioning from challenges to solutions, we present a step-by-step guide for checking the 1987 Chevrolet brake light switch wiring. This hands-on approach empowers enthusiasts to take control of their vehicle's maintenance, fostering a sense of connection and ownership.

A DIY Adventure: Step-by-Step Guide to Checking Brake Light Wiring

A DIY Adventure: Step-by-Step Guide to Checking Brake Light Wiring

Armed with tools and guided by a comprehensive step-by-step guide, enthusiasts can embark on a DIY adventure into the realm of brake light wiring. This section provides not just instructions but a roadmap for a hands-on exploration, allowing individuals to navigate through the intricacies of their vehicle with confidence.

Grounding the Experience: Ensuring Optimal Performance

Grounding the Experience: Ensuring Optimal Performance

One often-overlooked aspect of any electrical system is grounding. Ensuring proper grounding is essential for optimal performance, and this section dives into the importance of a solid connection to the vehicle's chassis. It's the grounding that anchors the entire system, providing stability and reliability.

Transitioning from the technicalities to the realms of customization, let's explore the compatibility of the 1987 Chevrolet brake light switch wiring with modern upgrades and modifications. Can the classic meet the contemporary without compromising safety?

Classic Charm, Modern Upgrades: Compatibility Explored

Classic Charm, Modern Upgrades: Compatibility Explored

For enthusiasts who wish to infuse their

Another point of view about 1987 CHEVROLET BRAKE LIGHT SWITCH WIRING.

1. **Understanding the Significance:** Delving into the intricacies of the 1987 Chevrolet brake light switch wiring, it becomes apparent that this component holds a pivotal role in the vehicle's safety mechanism. It's not just a network of wires; it's the guardian of your well-being on the road.A Symphony of Safety Signals: Picture this – every time you engage the brake pedal, a symphony of signals orchestrates the illumination of the brake lights. It's a dance of electrons, choreographed by the brake light switch, conveying a message of caution to those around you.Components Unveiled: Opening the hood reveals more than just a maze of wires. Each component, from the brake light switch to the fuse box, plays a crucial role in this wiring configuration. It's a carefully designed ensemble, ensuring a flawless performance with every brake application.Journey into Electrical Circuits: Transitioning from components to circuits, we embark on a journey into the unseen. The electrical circuits are the veins of the brake system, facilitating the flow of power and signals to guarantee the timely illumination of the brake lights.Facing Challenges Head-On: Like any intricate system, the 1987 Chevrolet brake light switch wiring may encounter challenges. Flickering lights or unexpected blackouts can be disconcerting, but understanding these common issues equips you with the tools to troubleshoot and address them effectively.DIY Adventure: Step-by-Step Guide: Empowering enthusiasts, a step-by-step guide beckons those eager to explore their vehicle's inner workings. This DIY adventure goes beyond words, providing a tangible roadmap for checking and maintaining the brake light wiring with confidence.Grounding for Stability: Amidst the technicalities, grounding emerges as a silent hero. Ensuring proper grounding is akin to anchoring the system, providing stability and reliability. It's a foundational element often overlooked but essential for optimal performance.Classic meets Contemporary: Compatibility Explored: For those yearning to infuse modern upgrades into a classic, we explore the compatibility of the 1987 Chevrolet brake light switch wiring. Can the timeless charm of the classic coexist harmoniously with contemporary modifications? The answer lies in understanding the delicate balance between safety and customization.Expert Recommendations for Longevity: As our journey concludes, expert recommendations guide us toward the path of longevity. These insights, gathered from professionals in the field, serve as a compass for preserving the functionality and safety of the 1987 Chevrolet brake light switch wiring.A Personal Connection: Beyond wires and circuits, the 1987 Chevrolet brake light switch wiring fosters a personal connection. It's not just about maintaining a vehicle; it's about understanding and appreciating the intricate dance of technology that ensures your safety on the open road.

Conclusion : Rev Up Your Ride: Unraveling the Mystery of 1987 Chevrolet Brake Light Switch Wiring!.

As we conclude our journey through the labyrinth of 1987 Chevrolet brake light switch wiring, it's evident that this seemingly mundane aspect is the unsung hero of vehicular safety. Navigating through the intricacies of wires and circuits, we've uncovered a world where each connection plays a crucial role in orchestrating the safety dance on the roads.

So, dear reader, the next time you press that brake pedal and witness the reassuring glow of your brake lights, remember the intricate 1987 Chevrolet brake light switch wiring silently working behind the scenes. It's not just a system of wires; it's a guardian ensuring that your journey, no matter how short or long, is accompanied by a symphony of safety. As you embark on your adventures, may this newfound understanding empower you to not just drive, but to navigate the roads with a profound awareness of the technology that keeps you safe.

Question and answer Rev Up Your Ride: Unraveling the Mystery of 1987 Chevrolet Brake Light Switch Wiring!

Questions & Answer :

**Q: Why does my 1987 Chevrolet brake light switch wiring seem like a puzzle?**

  • **A:** Ah, the classic maze of wires! Think of it as the vehicle's way of keeping you on your toes. It's not a puzzle; it's a safety dance waiting for you to join.
Q: Can I understand the brake light switch wiring without an electrical engineering degree?
  • **A:** Absolutely! Who needs a degree when you have the power of curiosity? It's like decoding a secret language, but the secret is that there's no secret. Dive in, and you'll be a wiring maestro in no time!
Q: Why do brake light issues always happen at the worst possible moment?
  • **A:** Ah, the cosmic joke of vehicle maintenance! Brake lights have a flair for the dramatic, making their exit right when you least expect it. It's like they have a built-in sense of timing, keeping you on your toes (or brakes).
Q: Is there a way to make brake light troubleshooting more fun?
  • **A:** Absolutely! Turn it into a game – Brake Light Bingo, anyone? Grab your multimeter and start hunting for electrical gremlins. The first one to solve the mystery wins the title of "Master of the Brake Light Universe."
Q: Can I upgrade my 1987 Chevrolet brake light switch wiring for a disco effect?
  • **A:** Now we're talking! While a disco ball might be a stretch, upgrading your wiring for a snazzy, modern look is totally doable. Just remember, safety first – even if your brake lights could rival a Saturday Night Fever dance floor.
Q: Does the brake light switch wiring ever throw a party without telling me?
  • **A:** Oh, absolutely! The brake light switch wiring loves a good celebration. Sometimes, it throws a little party when you least expect it – blinking in rhythm with your favorite song on the radio. Consider it a surprise feature for those who truly appreciate automotive spontaneity.

Remember, when it comes to the quirks of the 1987 Chevrolet brake light switch wiring, laughter is the best tool in your toolbox. Happy troubleshooting!

Keywords : 1987 CHEVROLET BRAKE LIGHT SWITCH WIRING

0 komentar